Устройство отключает нагрузку при превышении тока предварительно установленного значения в диапазоне от 3,5 до 50А. Отключение происходит с помощью устройства защитного отключения (УЗО) 63А и током утечки 30мА. Это обусловлено доступностью УЗО. Его можно купить в любом строительном или магазине электротоваров.
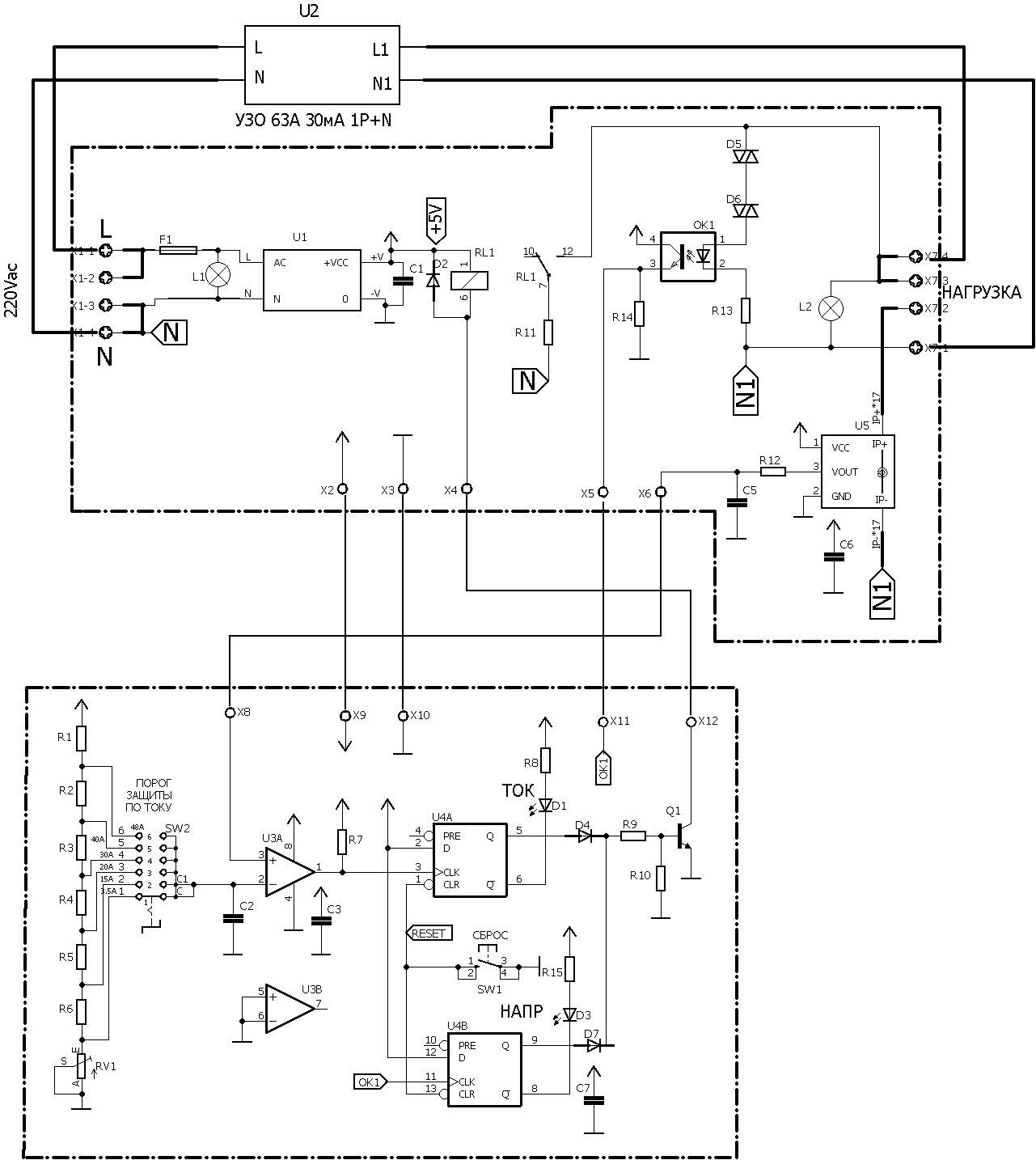
Схема приведена ниже.
Ток нагрузки измеряется датчиком тока U5, который выдает при максимальном токе 50А напряжение на выходе 5В. Это напряжение поступает на положительный вход компаратора U3. Если оно превышает предварительно установленное пеереключателем значение, на выходе компаратора появляются положительные импульсы, D-триггер U4 устанавливается в лог.1, открывается транзистор Q1 и включается реле RL1. Cвоими контактами оно подключает выход L1 УЗО к нейтрали N через резистор R11 величиной 6К8, тем самым искусственно создавая ток утечки 30мА. В результате УЗО отключает нагрузку от сети переменного тока и включается индикатор D1 ТОК.
Кроме того в устройстве предусмо трена защита от повышенного напряжения. При напряжении сети 290В включаются динисторы D5. D6, котрые включают оптрон U6. В результате на выходе оптрона и на входе D-триггера появляются положительные импульсы, выход триггера устанавливается в лог.1, открывается транзистор Q1 и включается реле, подключая своими контактами выход L1 УЗО к нейтрали N через резистор R11, создавая ток утечки 30мА. В результате УЗО отключает нагрузку от сети переменного тока при напряжении сети около 290В. Это значение можно изменить применяя динисторы с другим напряжением включения.
Устройство выполнено на 2-х платах - плате силовой и плате упрввления, размещенных в корпусе DIN. Рядом на DIN рейке установлено УЗО. Работу схемы можно посмотреть на видео.
Чертежи печатных плат и схемы в EagleCAD, проект в PROTEUS и перечень элементов в архиве