Предлагаем схему простого электронного замка с ключом таблеткой iButton модели DS1990A (Touch Memory). Ключ представляет собой устройство, которое имеет в своей памяти уникальный серийный номер. Замок собран на микроконтроллере фирмы Microchip PIC16F628A. Оригинал схемы и прошивка на странице
Измененная схема приведена ниже
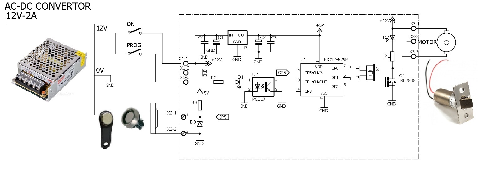
По схеме видно, что здесь вместо реле замка применен полевой транзисторный ключ Q1, а для записи ключа в память микроконтроллера применен оптрон U2. Это дало возможность безопасно вынести и спрятать кнопку программирования за корпус замка.
Замок собран на микроконтроллере фирмы Microchip PIC16F628A. Если ключ поделючен к замку, посылается команда «читать ROM» (33h), после чего микроконтроллер переходит на приём и записывает в ОЗУ переданный таблеткой DS1990A номер, где сравнивает его с записанным номером в EEPROM. Если он совпадает с одним из них, то подается звуковой сигнал, и устанавливается высокий уровень на выводе GP2 в течение 1,5 секунд, открывается транзистор Q1, включается светодиод D2 и срабатывает электромотор замка.
Для записи нового серийного номера ключа в EEPROM: приложить ключ к замку и после звукового сигнала нажать кнопку PROG. Эта кнопка должна быть расположена в скрытом, недоступном для посторонних людей месте.
Для очистки всех номеров из EEPROM необходимо при выключенном питании нажать кнопку PROG, подать питание и удерживать кнопку в течение 5 секунд. После очищения памяти EEPROM замок подаст звуковой сигнал. Подробнее на видео. Общее количество серийных номеров, которые можно записать в память не более 9. Чтобы микроконтроллер не пострадал от статического разряда, в схеме применен стабилитрон D3 на 5В. Для питания замка применен AC-DC конвертер 12В 2А.
Перечень материалов, прошивка, схема и чертеж печатной платы в EagleCAD, гербер файлы для заказа платы и проект в PROTEUS в архиве.